上海臺鳴牌二位二通膜片式帶信號電磁閥廣泛用于液體、氣體的管路自動化控制,尤其適用于低壓力或零壓差的管路系統;上海臺鳴牌信號反饋電磁閥是在閥的基礎上加裝信號傳感器,可在系統設計中設計信號反饋裝置,通過傳感器信號反饋可遠程監控電磁閥開、閉狀態。
主要技術參數
1、工作型式:分步直動式:閥前的壓力與閥后的壓力差為O(即零壓差電磁閥)
常閉通電時,因磁力的作用,動鐵芯向上運動,導閥口打開,閥上腔的壓力被卸掉,此時上腔壓力小于閥進口端的壓力,主閥被打開。因膜片組件向上運動,與傳感器的距離加大,傳感器檢測到距離信號,向控制中心輸出一個DC12V~30V的直流電信號,通過此信號反饋可在系統控制中心觀察到電磁閥是否打開,工作是否正常。當系統設計中反饋信號用指示燈顯示時,常閉型電磁閥通電打開則顯示燈亮,否則為熄滅狀態。常開型電磁閥通電時閥關閉,顯示燈滅,斷電時閥處于開啟狀態,顯示燈一直亮起。常閉電磁閥斷電時,動鐵芯及膜片組在彈簧力的作用下下移復位,導閥口關閉、主閥關閉,主閥上腔壓力大于閥前壓力,同時在復位彈簧作用下電磁閥關閉,流體被切斷。此時膜片組件的下方金屬件與傳感器的距離小于檢測范圍(3.5mm),信號傳感器不輸出任何信號。常開型電磁閥正好與常閉型電磁閥通、斷電狀態相反。
2、環境溫度:-10℃~65℃ 流體溫度:0℃~70℃
3、常閉電磁閥工作壓力:AC220V 0~10bar; DC24V 0~6bar。其它電壓和壓力可以定制。供給電磁閥線圈電壓波動允許±10%
4、反饋信號傳感器:直流二線式 DC12 ~DC30V(常規);交流二線式 AC24 ~ AC240V(定制)
5、信號反饋傳感器消耗電流≤15mA , 負載電流200mA。防護等級IP65
6、反饋信號傳感器帶LED指示燈,線纜長度2M,如需特殊線纜長度可以定制。
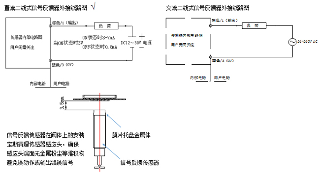
信號反饋器分直流二線式和交流二線式,常用直流二線式(常規)。外接線路時注意電源的要求,電磁閥電磁線圈的接線與反饋信號器的接線各自獨立;直流反饋信號器接負荷時注意極性要求,見下面的外接線路圖。

安裝注意事項
1、電磁閥接管平行于大地,線圈垂直向上,在條件不允許時線圈的傾角不大于45°。流體流向要與電磁閥箭頭方向一致,安裝在露天場所應注意防水
2、電磁閥應定期清理維護,確保閥腔內的膜片清潔干凈,尤其先導頭內壁保持無水垢、雜質等;定期檢查信號傳感器感應頭,確保沒有金屬粉塵等堆積物,以免誤動作或者誤判。